NEWS INFORMATION
行业新闻News classification
Contact us
乐鱼官网注册
联系人:赖先生
手机:13412909028
固话:0769-86172387
邮箱:krhb888@163.com
地址:东莞市茶山镇增卢路85号1号楼101室
湖南分公司地址:湖南省长沙市晚报大道长城万悦汇1501-1502
客服微信号

公众号
目录:行业新闻发布时间:2021-04-23 09:09:27点击率:
涂料、油墨及胶粘剂制造业中产生的挥发性有机废气处理,也就是这些废气处理如何从源头消减,过程控制,末端治理,排放限值,监测监控和台账记录等各个环节的严格把控和有效的跟踪,下面就针对每个环节做详细的说明。
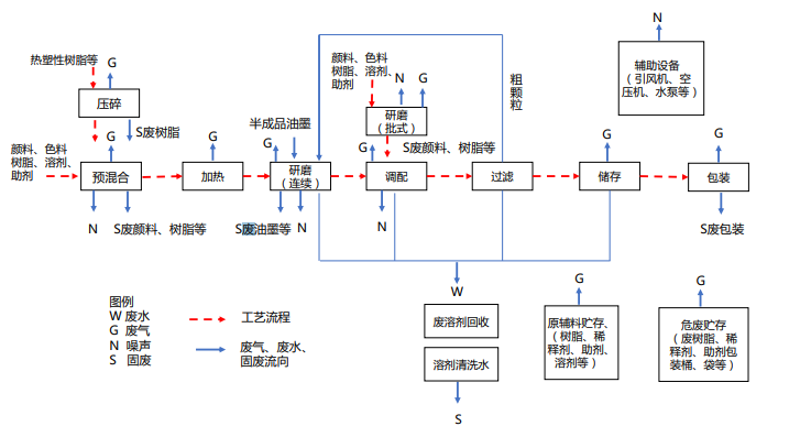
1. 源头削减:鼓励企业生产水性、辐射固化、粉末、高固体分、无溶剂等低 VOCs 含量涂料。鼓励企业生产水性、辐射固化、植物基等低 VOCs 含量油墨。 ·鼓励企业生产水基、热熔、无溶剂、辐射固化、改性、生物降解等低 VOCs 含量胶粘剂。另外,请参考涂料、油墨及胶粘剂制造业生产工艺与有机废气污染物排放环节示意图如下:
2. 过程控制 :
(1)储存 ·有机溶剂、清洗剂等含 VOCs 原辅材料在非即用状态时应加盖密封, 并存放于安全、合规场所。企业确保贮存涂料、油墨、胶粘剂等的容器材质结实、耐用,无破损、无泄漏,封闭良好。除水性涂料、油墨原辅料可选择塑料材质容器外,如无特殊需求宜选择铁质的容器。废涂料、废油墨、废清洗剂、废活性炭等危险废物应分类放置于贴有标识的容器内,密封,存放于安全、合规场所。
(2)转移和输送 ·液态 VOCs 物料应采用密闭管道输送。采用非管道输送方式转移液态 VOCs 物料时,应采用密闭容器、罐车。
(3)储罐 ·宜采用内浮顶罐进行溶剂贮存。内浮顶罐的浮顶与罐壁之间应采用浸液式密封、机械式鞋形密封等高效密封方式;外浮顶罐的浮顶与罐壁之间应采用双重密封,且一次密封应采用浸液式密封、机械式鞋形密封等高效密封方式。若使用固定顶罐则排放的废气应收集处理。
(4)投料 ·企业应优先使用桶泵等密闭方式投料。人工投料时应采取局部气体收集,将废气输送至末端处理系统。重点地区采用高位槽(罐)进料时置换的废气排至 VOCs 废气收集处理系统或气相平衡系统。
(5)研磨 ·企业宜推广使用密闭式卧式研磨机,使用篮式研磨机、三辊式研磨机时宜在密闭空间生产,将废气收集至污染物控制设施。
(6)移动缸 ·鼓励企业用固定缸替代移动缸。移动缸操作时应采取局部气体收集,将废气排至VOCs 废气处理系统。移动缸存放物料时应加盖密闭。·移动缸搅拌时宜有微负压或在有微负压的密闭空间进行生产,将废气收集至污染物控制设施。
(7)产品包装 ·包装环节宜推广自动或半自动包装技术,替代手动包装。包装环节产生的废气应排至 VOCs 废气收集处理系统。
(8)清洗 ·移动缸及设备零件清洗吹扫时,应采用密闭系统或在密闭空间内操 作,废气排至 VOCs 废气收集处理系统;无法密闭的,采取局部气体收集措施,废气排至 VOCs 废气收集处理系统。重点地区的清洗环节应满足移动缸及设备零件清洗吹扫时,应采用密闭系统或在密闭空间内操作,废气排至 VOCs废气收集处理系统。
(9)真空系统 ·真空系统应采用干式真空泵,真空排气应排至 VOCs 废气处理系统。使用液环(水环)真空泵、水(水蒸气)喷射真空泵的,工作介质的循环槽(罐)应密闭,真空排气、循环槽(罐)排气应排至 VOCs 废气处理系统。 (10)实验室 ·重点地区实验室若使用含 VOCs 的化学品或 VOCs 物料进行实验, 应使用通风橱(柜)或进行局部气体收集,废气应排至 VOCs 废气收集处理系统。一般地区可参照重点地区要求。
(11)设备组件 ·载有气态 VOCs 物料、液态 VOCs 物料的设备与管线组件的密封点 ≥2000 个的企业,需建立企业密封点档案和泄漏检测与修复计划。·泵、压缩机、阀门、开口阀或开口管线,气体 / 蒸气泄压设备、取 样连接系统每 6 个月检测一次;法兰及其他连接件、其他密封设备每 12 个月检测一次。·企业宜建立密封点泄漏检测与修复(LDAR)信息平台。
(12)废水和循环水系统 ·废水应采用密闭管道输送,接入口和排出口应采取与环境空气隔离 的措施;采用沟渠输送的,若敞开液面上方 100 mm 处 VOCs 检测浓度大于 200 µmol/mol(重点地区大于 100 µmol/mol)应加盖密闭,接入口和排出口应采取与环境空气隔离的措施。 ·含 VOCs 废水储存和处理设施敞开液面上方 100 mm 处 VOCs 检测 浓度大于 200 µmol/mol(重点地区大于 100 µmol/mol)的应采用浮动顶盖, 或采用固定顶盖,收集废气至 VOCs 废气处理系统。
(13)非正常工况 ·制定开停工、检维修、生产异常等非正常工况的操作规程和污染控制措施。 ·载有 VOCs 物料的设备及其管道在开停工(车)、检维修和清洗时, 应在退料阶段将残存物料退净,并用密闭容器盛装,退料过程废气应排至 VOCs 废气处理系统;清洗及吹扫过程排气应排至 VOCs 废气收集处理系统。
做好检维修记录,并及时向社会公开非正常工况相关环境信息,接受社会监督。·非计划性操作应严格控制污染,杜绝事故性排放,事后及时评估并向生态环境主管部门报告。·事故工况开展事后评估并及时向生态环境主管部门报告。
乐鱼官网注册
联系人:赖先生
手机:13412909028
固话:0769-86172387
邮箱:krhb888@163.com
地址:东莞市茶山镇增卢路85号1号楼101室(湖南分公司地址:长沙市晚报大道长城万悦汇1501-1502)
粤公网安备 44190002005089号

扫一扫,关注我们

扫一扫,关注手机站